找回密码
 立即注册
首页 业界区 业界 网关升级

网关升级

雌鲳签 2025-9-26 11:46:56
背景

这是去年做的事情了,去年九月我们将一个系统的网关zuul平滑升级为spring cloud gateway,在此记录一下升级方案,有相同需求的朋友可以做个参考。
升级原因:
1、之前我们升级了spring boot/cloud版本,网关模块没有升级,一直使用旧版本,不统一,公共包的管理和代码不好维护。
2、低版本的spring cloud 使用zuul 1.x作为网关,zuul 1.x使用的是同步阻塞的serlvet线程模型,处理请求能力薄弱,容易出现线程膨胀问题。
例如我们配置了ribbon.MaxHttpConnectionsPerHost = 600,即每个host会开600个线程处理请求,当请求越多时,就需要开更多的线程支持,而线程是占用资源的,在并发高的时候会造成机器负载高,线程切换频繁,gc频繁等问题。
尽管zuul 2.x开始支持异步请求,但spring cloud并没有集成计划,而是推出了自家的网关spring cloud gateway。
3、低版本的网关Netflix不再维护,有bug无法解决,同时在一些组件上支持不好,例如不能很好的整合websocket,resilience4j,redis ratelimit等组件。
4、网关作为流量入口,高性能是基本要求,zuul已经不适用,现有使用spring cloud框架,spring cloud gateway是首选。
因此我们决定对网关模块进行升级。
原理分析

简介

spring cloud gateway是基于webflux框架构建的,功能丰富,高性能的,响应式网关。
webflux是spring5推出的响应式web服务,与之前的spring mvc对比,传统的servlet是阻塞的。官网介绍如下:
1.png

https://spring.io/reactive/
可见spring并没有打算用reactive替换传统的servlet框架,而是两个分支发展,但毫无疑问,未来的重心发展在reactive stack。
当然,现在看起来,reactive很可能遭受的挑战是虚拟线程,它比reactive更轻量,性能、可读性、调试都更优秀。
两者也公用了一些基础组件,对于开发者来说,@Controller,@RequestMapping等使用和spring mvc是一样的。
需要注意的是,响应式web服务并不能降低请求处理时间,例如一个请求本应该就要消耗1s,在webflux框架下,时间不会减少。
响应式服务的重点是:用较少的线程,通常是cpu的核数,处理更多的请求,提升吞吐量。
上面提到的reactive,有一个标准,叫做reactive stream:Reactive Streams is an initiative to provide a standard for asynchronous stream processing with non-blocking back pressure。参考:https://en.wikipedia.org/wiki/Reactive_Streams
这个标准由Netflix, Pivotal and Lightbend发起,其中Pivotal就是开发spring的公司。
project reactor是基于这个标准实现的类库,webflux是构建在reactor上的web服务。jdk9中对也对这个标准进行实现,提供了Flow接口。
生产者-消费者模型

project reactor是基于生产者-消费者模型,生产者负责生产数据,消费者通过订阅,可以处理生产者生产的数据,并可以在完成和出错时做出响应。
顶层Publisher接口:
2.png

顶层Subscriber接口:
3.png

Mono和Flux是两个最常用的生产者,我们平时使用的几乎都是它们,Mono表示生产0或1个元素的生产者,Flux表示生产0至N个元素的生产者,可以简单理解为Object和List。
如下示例:定义一个包含1,2,3,4的Flux,然后map定义一个方法,将每个元素*2,然后定义一个消费者,打印结果。
  1. Flux.just(1, 2, 3, 4)
  2.       .map(s -> s * 2)
  3.       .subscribe(s -> System.out.println(s));
复制代码
看起来和java8里的stream集合操作和相似,它们都是在生产数据,然后定义处理数据的流程(过滤,加工),最后进行消费,同样是在消费时才会触发前面的一系列操作。
传统servlet vs webflux

传统servlet采用的是一个servlet一个线程的处理方式,这种模式在线程数少的cpu密集型服务下不会有多少问题,但一旦遇到IO,线程就会挂起,等待IO返回,此时线程什么事情都做不了,只能干等待。
遇到这种问题,一般我们的做法就是增加处理线程,但没有免费的午餐,增加线程会增加资源消耗,每个线程都可以申请占用1M的栈空间,和少量的内核空间,同时更多的线程会带来线程切换,也会有性能损耗。
而一旦servlet容器的线程被使用完了,请求就不得不排队,进入队列,尽管cpu此时是空闲的,但得不到任何利用。
4.png

servlet 3.0后开始支持非阻塞,tomcat等常用容器都支持servlet3.0。
与之相比基于响应式的webflux框架是非阻塞的,这样线程可以立马返回,处理其它任务,而当IO返回,如读取数据库完成时,响应式框架会通知我们,线程接着处理返回的数据。
5.png

从图可以看到,通过事件的方式将同步变成异步,请求只需要将阻塞操作提交给Event Loop就可以返回处理其它请求,当操作返回时,EventLoop会通知线程继续处理,这样一个线程就可以处理很多个请求。
熟悉Linux IO多路复用模型的同学对这种方式肯定很熟悉,思想上是一样的。
webflux 需要使用非阻塞的容器,如:netty,tomcat等都可以,默认使用的是netty,服务启动后可以看到:o.s.b.web.embedded.netty.NettyWebServer  : Netty started on port 18001
netty是一个高性能、易扩展、社区活跃的网络开发框架,已经过大量的生产验证,ElasticSearch、Dubbo、Rocketmq、HBase、spring webflux,gRPC都使用了netty作为底层网络开发框架。
注意,既然使用了响应式框架,意味着只有少量处理请求的线程,请求从头到尾就不能有阻塞操作,否则请求线程很快会消耗完。
正例:web 请求 → 查接口(非阻塞)→ 处理返回数据 → 查数据库(非阻塞)→ 处理数据
反例:web 请求 → 查接口(非阻塞)→ 处理返回数据 → 查数据库(阻塞)→ 处理数据
幸运的是现在基本所有的阻塞IO操作都有相应的reactive实现,如Feign → ReactiveFeign,Redis → ReactiveRedis,jdbc → r2dbc。
springcloud gateway处理请求流程

6.png


  • global filter,实现GlobalFilter接口,拦截所有请求
  • gateway filter,实现GatewayFilter接口,拦截指定的路由请求
功能调整

3.1 配置调整

3.1.1
  1. server:
  2.   port: 8001
  3.   tomcat:
  4.     max-threads: 5000
  5. ->
  6. server:
  7.   port: 8002
复制代码
说明:使用8002端口,与8001会有一段时间并行运行,等验证切换正常,下掉8001服务,详细见下面上线方案。
3.1.2
  1. spring:
  2.   application:
  3.     name: gateway
  4.   servlet:
  5.     multipart:
  6.       max-file-size: 100MB
  7.       max-request-size: 100MB
  8.       enabled: true
  9. ->
  10. spring:
  11.   application:
  12.     name: gateway
复制代码
说明:servlet配置对webflux不再适用,gateway下,网关不再需要配置请求大小,由ng和后端服务决定。
3.1.3
  1. management:
  2.   endpoints:
  3.     web:
  4.       exposure:
  5.         include: health, prometheus
复制代码
说明:不需要调整,端点测试正常。
3.1.4
  1. ribbon:
  2.   MaxAutoRetries: 0
  3.   MaxAutoRetriesNextServer: 1
  4.   OkToRetryOnAllOperations: true
  5.   retryableStatusCodes: 500,503
  6.   ReadTimeout: 30000
  7.   ConnectTimeout: 1000
  8.   MaxHttpConnectionsPerHost: 200
  9.   MaxTotalHttpConnections: 5000
  10.   ServerListRefreshInterval: 12000
  11.   restclient:
  12.     enabled: true
  13. ->
  14. spring:
  15.   cloud:
  16.     loadbalancer:
  17.       retry:
  18.         retryableStatusCodes: 500,503
  19.         retryOnAllOperations: true
  20.       cache:
  21.         enabled: false
  22.         gateway:
  23.           httpclient:
  24.             connect-timeout: 1000
  25.             response-timeout: 30000
复制代码
说明:gateway下ribbon已经废弃,使用loadbalancer。
cache.enabled: false 禁止loadbalancer缓存,避免双缓存,使用eureka client缓存即可。
3.1.5
  1. hystrix:
  2.   command:
  3.     default:
  4.       fallback:
  5.         isolation:
  6.           semaphore:
  7.             maxConcurrentRequests: 500
  8. ->
复制代码
说明:删掉,gateway下hystrix已经废弃,改用resilience4j。
3.1.6
  1. zuul:
  2.   semaphore:
  3.     max-semaphores: 5000
  4.   retryable: true
  5.   routes:
  6.     data:
  7.       stripPrefix: false
  8.       path: /data/service/**
  9.       serviceId: data-server
  10. ->
  11. routes:
  12.   - id: data-server
  13.     uri: lb://data-server
  14.     predicates:
  15.       - Path=/data/service/**
  16.     filters:
  17.       - name: CircuitBreaker
复制代码
3.1.7
  1. eureka:
  2.   client:
  3.     registry-fetch-interval-seconds: 13
  4. ->
  5. eureka:
  6.   client:
  7.     registry-fetch-interval-seconds: 25
复制代码
3.2 阻塞代码改写

3.2.1 feign
openfeign并没有提供reactive的实现,而是推荐使用第三方的:https://github.com/PlaytikaOSS/feign-reactive, 这是一家游戏公司开源的。
相关issues:https://github.com/spring-cloud/spring-cloud-openfeign/issues/668#issuecomment-1607854972。
使用方式如下,ReactiveFeignClient标记Feign接口,接口方法返回值必须是Mono或者Flux。
  1. <dependency>
  2.     <groupId>com.playtika.reactivefeign</groupId>
  3.     feign-reactor-spring-cloud-starter</artifactId>
  4.     <version>3.2.11</version>
  5. </dependency>
复制代码
  1. @EnableReactiveFeignClients
  2. public class SpringCloudGatewayApplication{}
  3. //定义feigin
  4. @ReactiveFeignClient(name = "data-server")
  5. public interface DataClient {
  6.    @GetMapping("/user")
  7.    Mono<List<String>> user(@RequestParam("uid") Long uid);
  8. }
复制代码
3.2.2 redis
使用非阻塞的ReactiveRedisTemplate。
  1. @Autowired
  2. ReactiveRedisTemplate reactiveRedisTemplate;
复制代码
3.3 其它

3.3.1 session问题
webflux使用的是WebSession,redis session使用的是EnableRedisWebSession。
sessionId问题需要重写一下解析sessionId的方法,保证传到下游服务的sessionId一致,参考:https://juejin.cn/post/7181636384979943481。
3.3.2 国际化问题
现有i18n工具类,获取国际化信息,LocaleContextHolder内部使用了ThreadLocal,ThreadLocal在webflux中不适用,需要改写。
可以通过exchange.getRequest().getHeaders().getAcceptLanguageAsLocales()拿到当前语言的Locales对象。
  1. public static String get(String key, String defaultMessage) {
  2.     return messageSource.getMessage(key, new Object[]{defaultMessage}, defaultMessage, LocaleContextHolder.getLocale());
  3. }
复制代码
3.3.3 全局异常处理
原有的GlobalFallbackProvider和ErrorFilter已经不适用,使用ErrorWebExceptionHandler。
  1. @Slf4j
  2. @Component
  3. @Order(-1)
  4. public class GlobalExceptionHandler implements ErrorWebExceptionHandler {
  5.    @Override
  6.    public Mono<Void> handle(ServerWebExchange exchange, Throwable ex) {
  7.           //handle exception
  8.       return null;
  9.    }
  10. }
复制代码
3.3.4 日志
必须使用AsyncAppender异步写入方式,在响应式的世界里,所有涉及到io的都必须非阻塞。
3.3.5 不支持
spring redis SessionCreateEvent等事件在WebSession不被支持,无法使用。
四、压测

部署环境:4C32G
服务部署:单机
jvm参数:-Xms1g -Xmx1g
压测时间:3min,压测线程30s内启动完成
压测超时时间:2s
压测接口:接口20%的时间为100ms,80%的时间为50ms
4.1 zuul

线程数:200
执行情况:失败率:0,P99:388,吞吐量:1403
7.png

gc情况:2秒左右一次young gc,无full gc(超过3分钟没观测到)
8.png

线程情况:大量线程
9.png

cpu情况:cpu负载14,使用率60%
10.png

线程数:600
执行情况:失败率:0.01,P99:810,吞吐量:1952       
11.png

gc情况:每秒一次young gc,每分钟一次full gc       
12.png

线程情况:大量线程       
13.png

cpu情况:cpu负载77,使用率80%
14.png

4.2 springcloud gateway

线程数:200
执行情况:失败率:0,P99:403,吞吐量:1388
15.png

gc情况:3秒左右一次young gc,无full gc
16.png

线程情况:线程数稳定       
17.png

cpu情况:cpu负载14,使用率50%
18.png

线程数:600
执行情况:失败率:0.02%,P99:787,吞吐量:2202
19.png

gc情况:2秒左右一次young gc,无full gc
20.png

线程情况:线程数稳定
21.png

cpu情况:cpu负载28,使用率70%
22.png

官网的benchmark:https://github.com/spencergibb/spring-cloud-gateway-bench
23.png

总结

使用springcloud gateway在并发增加时,线程数始终稳定,与cpu核数一致,图中的http-reactor线程,而zuul会创建大量线程。
在并发高时,springcloud gateway对cpu的使用显要优于zuul,吞吐量也更好。springcloud gateway gc表现稍好。
springcloud gateway请求时间并没有比zuul好,这也符合前面的原理分析,webflux接口相应时间并没有减少。
上线方案

网关是所有流量的入口,为了避免新网关出现问题影响业务,需要平滑过度,新网关验证正常后,再将流量完全切换,下掉旧网关服务。
发版时不能直接使用滚动发布,可以使用灰度发布或蓝绿发布,本次采用灰度发布的方式,切换过程要运维配合,需提前通知。
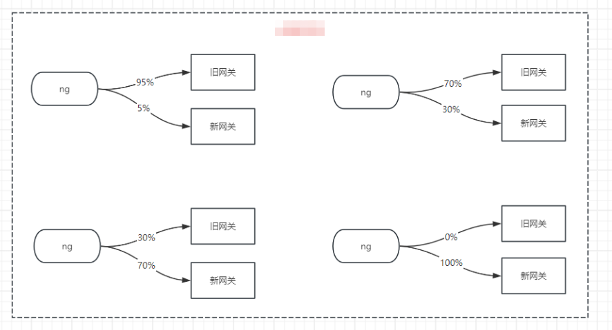
方案一:灰度发布

逐个节点切换为新代码,部署时先部署1个节点,放少量流量,验证没问题,再部署其它节点。
优点:不需要部署新服务,切换过程简单,不需要下线旧服务。
缺点:切换验证过程,老网关节点压力会有较大压力。
整体过程如下:
24.png

方案二:蓝绿发布

部署一套新网关服务,放少量流量到新网关服务,验证没问题,直接下线老网关服务。
优点:对老网关完全没有影响,不会增加节点压力。
缺点:需要部署一套新服务,切换过程比较复杂,需要下线旧服务。
整体过程如下:
25.png

回滚方案

验证过程发现有问题,通过ng切量回老网关。
老网关代码master checkout一个分支保留,有问题可以随时回退到老代码。
其它问题

1.熔断,https://cloud.spring.io/spring-cloud-gateway/reference/html/#spring-cloud-circuitbreaker-filter-factory
熔断后默认抛出的异常不友好,无法看出是被熔断了,可以重写其逻辑。
2.reactive feign超时设置,没有application直接配置方式,代码配置。https://github.com/PlaytikaOSS/feign-reactive/tree/develop/feign-reactor-spring-configuration
3.注意Mono/Flux写法,避免嵌套太深。1.抽取方法 2.流式写法。
4.url编码问题,解密接口前端进行了两次编码,在zuul没有问题,zuul会decode一次,进入后端服务,spring mvc会decode一次,gateway则没有decode,导致到后端服务只decod一次,报错。
5.参数调优
目前的机器配置,connect-timeout设置为2s时,在请求量大时会出现connection timeout exception,原因是处理连接的线程能力不足,将其设置到5s。这会导致量大时请求时间增加,可以通过增加机器解决,不过只有一瞬间出现,暂时忽略。或可以尝试设置netty IO_SELECT_COUNT为比较大的值,这个会增加线程成本。
上线后出现一些连接提前关闭的错误,例如connection reset by peer, Connection prematurely closed BEFORE response,原因是gateway对连接缓存,但下游服务在一定时间后会关闭连接,导致用了一个已关闭的链接。设置spring.cloud.gateway.http-client.pool.max-idle-time为15s,连接空闲15s后关闭。
更多分享,欢迎关注我的github:https://github.com/jmilktea/jtea

来源:程序园用户自行投稿发布,如果侵权,请联系站长删除
免责声明:如果侵犯了您的权益,请联系站长,我们会及时删除侵权内容,谢谢合作!

相关推荐

2025-12-23 12:15:47

举报

2025-12-28 19:39:33

举报

2026-1-7 14:31:48

举报

2026-1-15 04:04:14

举报

感谢发布原创作品,程序园因你更精彩
2026-1-20 19:58:43

举报

2026-1-27 05:05:05

举报

123下一页
您需要登录后才可以回帖 登录 | 立即注册